电脑桌面
添加蜗牛文库到电脑桌面
安装后可以在桌面快捷访问

WM_Removed_05、给水排水工程计量规则3.pdfVIP免费

WM_Removed_05、给水排水工程计量规则3.pdf_第1页
WM_Removed_05、给水排水工程计量规则3.pdf_第2页
WM_Removed_05、给水排水工程计量规则3.pdf_第3页
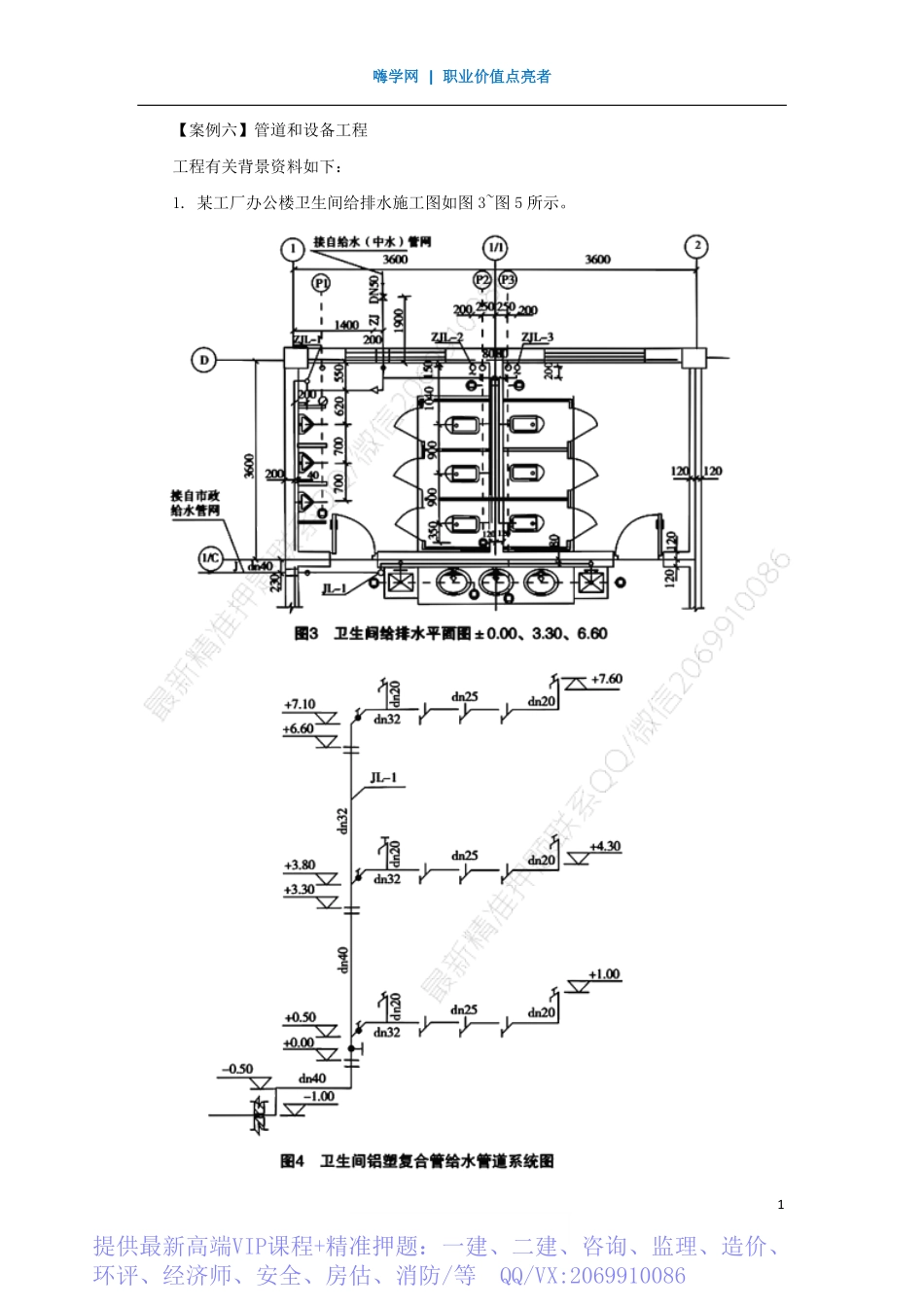
嗨学网|职业价值点亮者1【案例六】管道和设备工程工程有关背景资料如下:1.某工厂办公楼卫生间给排水施工图如图3~图5所示。提供最新高端VIP课程+精准押题:一建、二建、咨询、监理、造价、环评、经济师、安全、房估、消防/等QQ/VX:2069910086嗨学网|职业价值点亮者2【说明】(1)办公楼共三层,层高为3.3m。图中尺寸标注标高以“m”计,其他均以“mm”计。(2)卫生间盥洗间给水管道采用铝塑复合管及管件;大小便冲洗给水(中水)管道采用镀锌钢管及管件,螺纹连接。给水干管为埋地,立管为明设,支管为暗设。管道出入户穿外墙处设碳钢刚性防水套管。(3)阀门采用截止阀为J11T-10。各类管道均采用成品管卡固定。(4)成套卫生器具安装按标准图集99S304要求施工,所有附件均随卫生器具配套供应。洗脸盆为单柄单孔台上式安装;大便器为感应式冲洗阀蹲式大便器,小便器为感应式冲洗阀壁挂式安装,污水池为混凝土落地式安装。(5)管道系统安装就位后,给水管道进行强度和严密性水压试验及水冲洗。2.假设给水管道的部分清单工程量如下:铝塑复合管DN4025m,DN328.8m,镀锌钢管DN3220m,DN2513m,其他技术要求和条件与以上各图所示一致。3.给排水工程相关分部分项工程量清单项目的统一编码见表10。嗨学网|职业价值点亮者34.室内给水镀锌钢管DN32安装定额(TY02-31-2015)的相关数据资料见表11。【问题】1.按照图中所示内容,分别列式计算卫生间给水(中水)系统中的管道和阀门安装项目分部分项清单工程量;管道工程量计算至支管与卫生器具相连的分支三通或末端弯头处止。2.根据背景资料2、3设定的数据和图中所示要求,按《通用安装工程工程量计算规范》(GB50856-2013)的规定,分别依次编列出卫生间给水镀锌钢管DN32、DN25、铝塑复合管DN40、DN32和铝塑复合管给水系统中所有阀门,以及成套卫生器具(不含污水池)安装项目的分部分项工程量清单,并填入表12“分部分项工程和单价措施项目清单与计价表”中。嗨学网|职业价值点亮者43.按照背景资料2、3、4中的相关数据和图中所示要求,根据《通用安装工程工程量计算规范》(GB50856-2013)和《建设工程工程量清单计价规范》(GB50500-2013)的规定,编制图中室内给水管道DN32镀锌钢管安装项目分部分项工程量清单的综合单价,并填入表13“综合单价分析表”。表13综合单价分析表4.有一150t金属设备框架制作安装工程的发承包施工合同中约定:所用钢材由承包方采购供应,钢材单价变化超过5%时,其超过的部分按...

1、当您付费下载文档后,您只拥有了使用权限,并不意味着购买了版权,文档只能用于自身使用,不得用于其他商业用途(如 [转卖]进行直接盈利或[编辑后售卖]进行间接盈利)。
2、本站所有内容均由合作方或网友上传,本站不对文档的完整性、权威性及其观点立场正确性做任何保证或承诺!文档内容仅供研究参考,付费前请自行鉴别。
3、如文档内容存在违规,或者侵犯商业秘密、侵犯著作权等,请点击“违规举报”。

碎片内容

蜗牛文库的最新文档

二年级数学下册其中检测卷二年级数学下册其中检测卷附答案#期中测试卷.pdf
10.00金币
0下载
二年级数学下册期末质检卷(苏教版)二年级数学下册期末质检卷(苏教版)#期末复习 #期末测试卷 #二年级数学 #二年级数学下册#关注我持续更新小学知识.pdf
10.00金币
0下载
二年级数学下册期末混合运算专项练习二年级数学下册期末混合运算专项练习#二年级#二年级数学下册#关注我持续更新小学知识 #知识分享 #家长收藏孩子受益.pdf
10.00金币
1下载
二年级数学下册年月日三类周期问题解题方法二年级数学下册年月日三类周期问题解题方法#二年级#二年级数学下册#知识分享 #关注我持续更新小学知识 #家长收藏孩子受益.pdf
10.00金币
0下载
二年级数学下册解决问题专项训练二年级数学下册解决问题专项训练#专项训练#解决问题#二年级#二年级数学下册#知识分享.pdf
10.00金币
1下载
二年级数学下册还原问题二年级数学下册还原问题#二年级#二年级数学#关注我持续更新小学知识 #知识分享 #家长收藏孩子受益.pdf
10.00金币
1下载
二年级数学下册第六单元考试卷家长打印出来给孩子测试测试争取拿到高分!#小学二年级试卷分享 #二年级第六单考试数学 #第六单考试#二年级数学下册.pdf
10.00金币
0下载
二年级数学下册必背顺口溜口诀汇总二年级数学下册必背顺口溜口诀汇总#二年级#二年级数学下册 #知识分享 #家长收藏孩子受益 #关注我持续更新小学知识.pdf
10.00金币
0下载
二年级数学下册《重点难点思维题》两大问题解决技巧和方法巧算星期几解决周期问题还原问题强化思维训练老师精心整理家长可以打印出来给孩子练习#家长收藏孩子受益 #学霸秘籍 #思维训练 #二年级 #知识点总结.pdf
10.00金币
0下载
二年级数学下册 必背公式大全寒假提前背一背开学更轻松#二年级 #二年级数学 #二年级数学下册 #寒假充电计划 #公式.pdf
10.00金币
0下载
蜗牛文库+ 关注
实名认证
内容提供者

提供各种专业文档内容

确认删除?
QQ
  • QQ点击这里给我发消息
微信客服
  • 微信客服
回到顶部